| 太阳能光伏逆变器 | |||||||||||||||||||||||||||||||||||||||||||||||||||||
| 发布时间: | 2010-4-26 | ||||||||||||||||||||||||||||||||||||||||||||||||||||
|  | |||||||||||||||||||||||||||||||||||||||||||||||||||||
| 当今世界主要面临三大问题:能源紧缺、CO2过度排放、空气污染。针对以上问题我们提出了最佳解决方案,太阳能是一种“绿色环保”的可再生能源,太阳能的大规模应用将是21世 纪人类社会进步的重要标志,而光伏发电系统是太阳能发电走向可持续发展的必由之路。光伏发电 系统分为并网光伏系统和独立光伏系统,光伏逆变器是光伏发电系统的重要部件之一,它主要通过太阳能模板收集太阳能,产生直流电,然后通过逆变器将直流电转 换成交流电,供人们的生产和生活之用。 
 一、性能特点: 1、高效率和创新技术 采用国际先进的IGBT功率模块,先进的设备冷却系统,保证了逆变器即使在环境温度达到40°C(个别产品甚至达到55°C)时也能够100%全功率地输出电能,总体效率高,这些保证了逆变器的更高性能和更长的使用寿命。 2、高质量和高可靠性 高质量和高可靠性的光伏并网逆变器是经过国家专业权威机构认证的高质量产品。优化的软硬件设计使逆变器即使在电网条件较恶劣的情况下也不停机。输入电压的范围大(400-800VDC),性价比高,它不仅仅只表现在迅速和优质的服务上。 3、快速和简便的安装方式 最优化设计,便于运输和安装。 4、界面友好和操作简便 光伏逆变器外观设计漂亮,多语种液晶显示,界面友好,使用更简便。逆变器标准配置了RS485接口,并可拓展以太网、GPRS通讯模块,确保了数据传输具有更多的选择。 二、其它特点: 1、采用美国TI公司28系列高性能DSP芯片进行控制 2、低频变压器隔离 3、可靠的直流分量检测与控制 4、先进的孤岛效应检测方案 5、多CPU协同控制,构建完善的保护功能 6、先进的模块化设计,安全可靠 7、先进的四桥臂三相逆变器的智能解耦控制 8、独立的输出电压幅相控制 9、快速的模拟逻辑控制技术 10、高精度的电压输出控制 11、高的转换效率(>97%)和小的谐波畸变率(<3%) 12、高耐压和高可靠性功率器件(1700V) 13、完备的保护功能和故障隔离功能 14、通用的输入输出接口和便捷的现场应用 15、多功能输出电能计量和电力参数监测 16、可连续可靠地满载运行,不需降额所有 17、适用于多种负载类型:线性和非线性负载、平衡和非平衡负载、单相和三相负载 三、结构原理: 
 图1 离网发电系统      离网型光伏发电系统是由光伏组件发电,经控制器对蓄电池进行充放电管理,并给直流负载提供电能或通过光伏逆变器给交流负载提供电能的一种新型电源。广泛应用于环境恶劣的高原、海岛、偏远山区及野外作业,也可作为通讯基站、广告灯箱、路灯等供电电源。 
 图2 并网发电系统     并网光伏发电系统是与电网相连并向电网输送电力的光伏发电系统。通过光伏组件将接收来的太阳辐射能量经 过高频直流转换后变成高压直流电,经过逆变器逆变后向电网输出与电网电压同频、同相的正弦交流电流。光伏并网逆变器是并网光伏发电站的核心设备,它的可靠 性、高效性和安全性会影响到整个光伏系统,直接关系到电站发电量及运行稳定。 光伏逆变器主电路结构: 
 图3      逆变器采用三相四桥臂主电路结构,将复杂的三相电压的控制, 转化为单相电压控制,因此既可带线性和平衡负载,也可带非线性和非平衡负载。通过对输出电压的幅相独立控制,使其具有和三相四线制公共电网相同的供电特性和高性能。  四、逆变器性能指标 
 
 五、光伏并网逆变器应用方案介绍     目前,太阳能光电建筑的发电系统设计容量可以从几千瓦到几百千瓦,甚至上兆瓦,由于国内的光伏与建筑结合形式各种各样,设备的选型需根据光伏阵列安装的实际情况 (如组件规格、安装朝向等)进行优化设计,大致可分为两种并网发电方式。 (1) 集中式并网发电     这种并网方式适合于在建筑物上安装朝向相同且规格相同的光伏阵列,在电气设计时,采用单台逆变器集中并网发电方案实现联网功能,如图3 所示。 
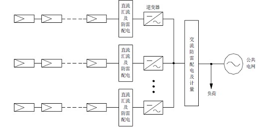
 图4 集中式并网发电原理框图 (2) 分布式并网发电     这种并网方式适合于在建筑物上安装不同朝向或不同规格的的光伏阵列,在电气设计时,可将同一朝向且规格相同的光伏阵列通过单台逆变器集中并网发电,采用多台逆变器分布式并网发电方案实现联网功能,如图4 所示。 
 图5 分布式并网发电原理框图 六、控制界面 
 图6      图6为太阳能三相四线制逆变器主控画面,这是系统正常运行时的显示主画面,呈现重要的系统状态信息,并为操作员提供启动、停止、复位的在线控制,同时为电压频率给定和系统参数设置提供进入窗口。 
 图7      图7为一组参数显示画面,显示逆变控制过程中的三相相电压、线电压、三相电流,功率因数,电压畸变率等重要参数,实现实时监视,为操作人员提供了系统当前的工作状态。点击“下一页”进入另一组参数画面。点击“返回”回到主画面。 
 图8     图8为另一组参数显示画面,显示了有功功率,无功功率,发电量等参数,显示了逆变系统与电网之间的能量交换状态。点击“返回”回到主画面。 
 图9     图9  画面为基本参数的设置,点击“返回”回到主画面。 产品选型 光伏逆变器规格  输入电压:400-800VDC 1、输出容量: 5-200KVA  2、输出电压:AC220±3%,380±3%  3、输出频率:50Hz±0.05   4、波形失真率:<5%  5、功率因数:0.8  6、过载能力:过载150%,10S  | |||||||||||||||||||||||||||||||||||||||||||||||||||||












 
             







